Список разделов Flyback.org.ru » Электромагнитные девайсы » Модуляция магнетрона
Тему сейчас просматривают - зарегистрированных: 0, скрытых: 0 и гостей: 1
Зарегестрированные - Нет
Ответить с цитатой

neitronnaia burya
 


А про инверторные печи все-таки интересно. Есть у кого инфа? Может у Кава?
ООО инверторе печки гауно там стоит злой строчник класса E на двух Тшибовских игбт c с малюсеньким радиатором
и дохуищей всяких защит гнев а гауно оно по тому что без нагрузки оно взрывается не смотра на защиту гнев

Добавлено: Thu Nov 24, 2011 4:01 pm
Ответить с цитатой

Dizel
Хаотично добрый эльф


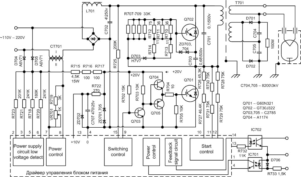
http://www.imgs.su/tmp/1301590156-128.jpg
такая очевидно шимится 50 Гц.. даже конденсатора после выпрямителя нету .. хотя попадал в мои шаловливые ручки и инвертор с ОС по току и фильтрующим конденсатором на входе 470 мкФ 400 В правда без микроволновки уже..
взрывается оно потому что оно так сделано Smile

Добавлено: Thu Nov 24, 2011 4:05 pm
Ответить с цитатой

TAN
 


Значит тоже шимицца. Это подтверждает мои догадки. Картинки эти видел, из них про контроллер не понятно. Только силовая.

Добавлено: Thu Nov 24, 2011 4:07 pm
Ответить с цитатой

Dizel
Хаотично добрый эльф


гдето на мониторе разбирали досконально.. правда точно где не подскажу, так как не сижу там..

Добавлено: Thu Nov 24, 2011 4:08 pm
Ответить с цитатой

neitronnaia burya
 


у меня есть работающий контроллер=/) остальное все раздестроил
Короче топология резонансный инвертор класса E типо переключение в нуле тока гнев
с таймера идет меандр с частотой 200гц примерно на инвертор через оптопару с разной длительностью drink мощность магнетрона регулируется тупо временем работы самого магнтрона гнев

Добавлено: Thu Nov 24, 2011 4:19 pm
Ответить с цитатой

Dizel
Хаотично добрый эльф


200 гц? это такой инвертор как схема выше?
а вообще сие (200 гц шим) для меня новость.. пасиб за инфу..

Добавлено: Thu Nov 24, 2011 4:32 pm
Ответить с цитатой

neitronnaia burya
 


да схема у всех инверторных печек одинакова гнев на сам БП преобразователь идет шим сигнал низкочастотный ыыыы с панели приготовления=/))

Добавлено: Thu Nov 24, 2011 4:36 pm
Ответить с цитатой

Dizel
Хаотично добрый эльф


нет! то панасоники и прочий кЕтай одинаков.... там были варианты... правда никакого пруфа вот так сходу не предоставлю извиняюсь

Добавлено: Thu Nov 24, 2011 4:47 pm
Список разделов Flyback.org.ru » Электромагнитные девайсы » Модуляция магнетрона
На страницу Пред.  1, 2, 3, 4, 5     Просмотр темы целиком



Лицензионное соглашение

(c)Flyback.org.ru
Российское общество любителей высоких напряжений.
Использование материалов с данного сайта и форума возможно только с разрешения администрации.